爱体育(中国)
恒坤产业
精准节能曝气系统
智能控制系统
水体治理
智能设备开发应用
运营管理 / 技术咨询及EPC总包
关于我们
公司简介
研发实力
荣誉资质
加入恒坤
联系我们
爱体育网页版
恒坤新闻
询价公告
产业新闻
案例中心
工程案例
服务案例
精选案例
解决方案
0531-88800805
恒坤产业
Hengkun Industry
精准节能曝气系统
智能控制系统
水体治理
智能设备开发应用
运营管理 / 技术咨询及EPC总包
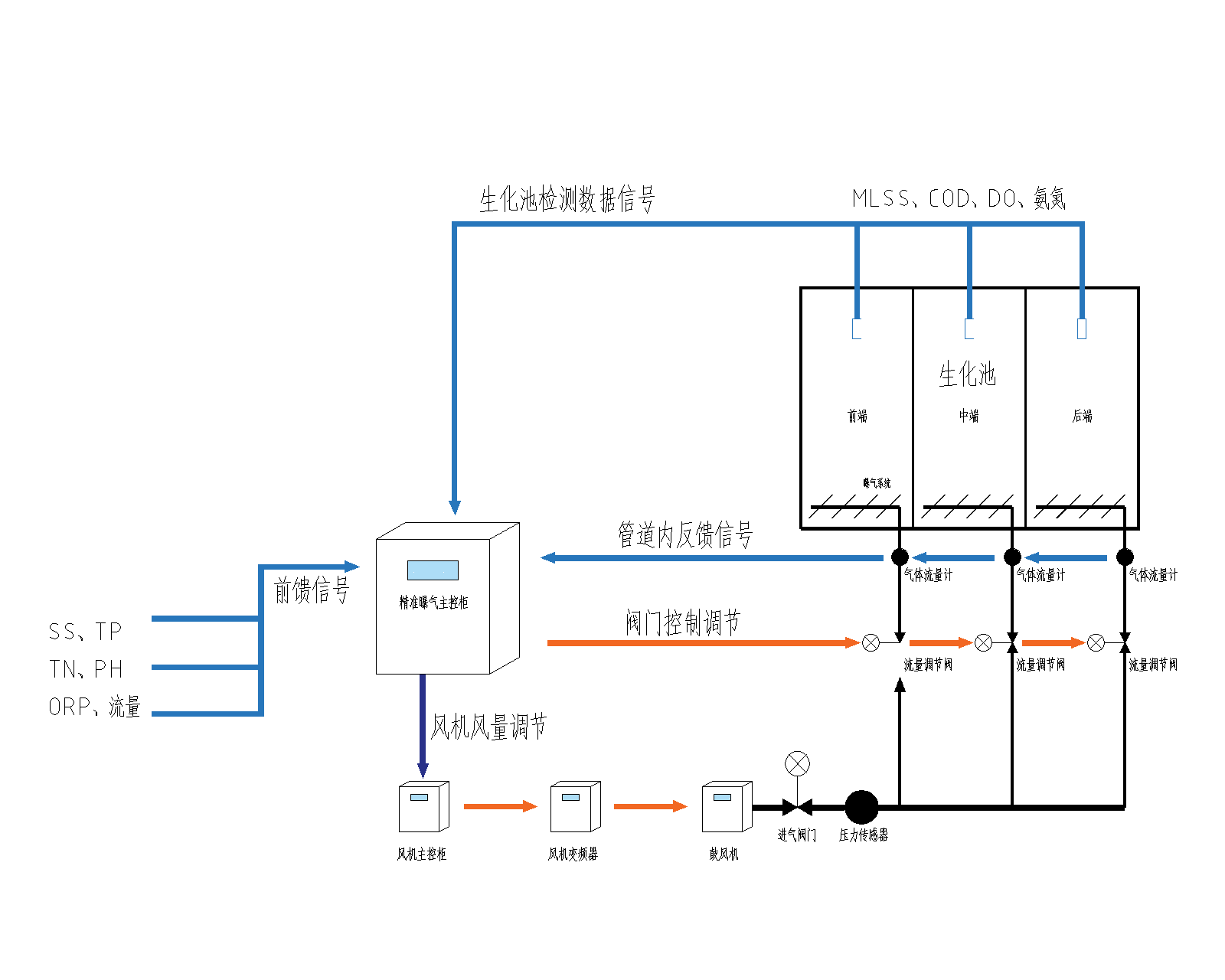
精准节能曝气系统
Precision aeration energy saving system
精准曝气系统既能保障污水处理厂设备连续稳定运行,又可实现节能降耗。我公司将鼓风机、曝气器、电动阀门、在线监测仪表等国际顶尖设备与良好的自控系统完美结合,真正实现了整个系统的可靠稳定运行。
曝气器系列
鼓风机系列
控制系统
阀门系列
主控系统系列
在线监测分析系统
Pre-PUR®聚氨酯微孔曝气器
了解更多
Pre-PUR®盘式微孔曝气器
了解更多
EPDM微孔曝气器
了解更多
硅胶微孔曝气器
了解更多
云开体育首页
|
雷火官方注册
|
爱体育电子网址
|
新澳网官方网站
|
雷火
|
乐动注册官方
|
大江体育app下载安装
|
完美官网入口
|
拼搏官网首页入口
|